新闻资讯
阀门首页 > 新闻资讯 > 2020年10月26日上午,上海彩神购彩购彩大厅阀门有限公司办公室举行 电动执行器 技术分享交流,企业员工参加交流活动,活动由经理党旭主持。 上海彩神购彩购彩大厅...
上海彩神购彩购彩大厅阀门有限公司主要生产闸阀、球阀、蝶阀、高温阀门、高压阀门、电站阀门、工业阀门等各种高品质阀门。您如需查询更多电动不...
电动阀: 电动阀:电动调节阀(可以控制开度。可连续调节阀门)与电动阀(只能控制开关不能控制开度),交流一般3根线,火线、零线...
软密封电动蝶阀 : 密封副的两侧一侧是金属材料,另一侧是有弹性的非金属材料的被称为软密封。这种密封的密封性能较好,但不耐高温...
1 明确阀门在设备或装置中的用途 确定阀门的工作条件:适用介质的性质、工作压力、工作温度和操纵控制方式等。 2 正确选择阀门的类型...
上海彩神购彩购彩大厅阀门有限公司生产的Q941F 不锈钢电动球阀 密封性能优良,流量系数大,流阻系数小,结构简单,使用寿命长,便于维修不锈钢电动球阀生...
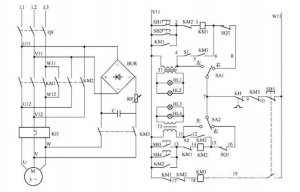
电动阀门控制电路如图所示: 电路工作原理 状态选择 当电路处于热备用状态时,可以通过选择 SA1、SA2 的开关位置确定主电路受控或不受...
上海彩神购彩购彩大厅阀门有限公司220v防爆电动阀门价格、阀门电动装置系列智能数控电动执行机构是一种在自控调节系统中,它以220V交流电源为动力,...
上海彩神购彩购彩大厅阀门有限公司 阀门电装 生产厂家,有LQ系列电动执行器、DQW系列电动执行器、DZW系列电动执行器、精小型电动执行器、电动蝶阀、...
随着市场经济的不断发展,也逐渐提升了 电动阀门 这一行业,根据分析可知,电动阀门市场所占据的份额,在近些年当中有了发幅度的提升...